德国SAMSON萨姆森阀门定位器3730-0

产品介绍
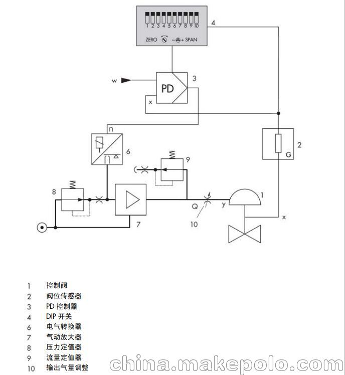
3730-0 型电气阀门定位器作为气动控制 阀的重要附属装置,装配到气动控制阀并 用于按输入控制信号将阀位准确定位。由 控制系统或控制器来的直流输入控制信 号作为给定值 w, 阀位作为被调参数和反 馈量 x,阀门定位器将两者进行比较,进而 按一定规律输出信号 y 给气动执行器调节 阀位。 要求的供气压力在 1.4 到 6 巴之间。作为 参考变量的电流输入信号应在 4 到 20mA。 定位器可以直接装配在 3277 型执行器 上,或符合 IEC60534-6(NAMUR)标准 装配到相应的执行器上。每种方式都有相 应的安装件。 3730-0 型定位器主要由阀位传感器(阀 位—电阻线性转换)、模拟量电气转换器 和气动放大器以及模拟控制器等部件组成。
德国SAMSON萨姆森阀门定位器特价
产品选型

注意事项
► 定位器*能由熟悉此类过程,经过专门培训,并富有经验的人员来 装配、投运及操作。 根据本安装与操作说明的解释,所谓“经过专门培训的人员”是指 这样的人:他能够识别分配给他的工作并认识到可能的危险,这一 切都基于他所受的**培训,他的知识与经验以及他对相关标准的 了解。
► 防爆型定位器只能由经过特殊培训或受过特殊教育,或者经批准在 危险区域操作防爆设备的人员进行操作。参见* 7 部分检修防爆型 定位器的维护。
► 任何由工艺介质、操作压力、信号压力或控制阀可动部件所引起的 伤害均应采取适当的措施加以避免。
► 若由于供气压力导致执行器中产生不许可的运动或力,必须通过合 适的供气压力减压站进行限制。 定位器安装后不能使排气孔向上或堵塞。
► 正确的运输及合理的存储总是必要的。

资料下载
视频介绍